外围系统->SAP的RESTful接口
...
外围系统->SAP的RESTful接口
- 进入 PO 集成引擎的消息必须是 XML(这是 PI/PO 内部统一的消息格式)。
- 但“外围系统→PO”这一段可以发 JSON、CSV、EDI、纯文本等,只要在 Sender 通道里选对适配器并开好 Content Conversion/JSON-to-XML 转换;PO 会在通道级别先转成 XML,再往后走。
- 因此:SAP 端通过 PO 接收到的永远是 XML,而外围系统不一定非得发 XML。
事物代码 SXI_MONITOR XI:消息监控
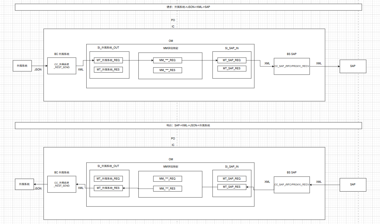
1.名词解释
Message Mapping-消息映射(简写MM)
Service Interfaces-服务接口(简写SI)
Operation Mapping-操作映射(简写OM)
External Definition-外部定义(简写ED)
DaTa Types-数据类型(简写DT)
Message Type-消息类型(简写MT)
Integrated Configuration-集成配置(简写IC)
Communication Channel-通信通道(简写CC)
Adapter Type-适配器类型(简写AT)
Business System-业务系统(简写BS)
Business ComPonent-业务组件(简写BC)
Enterprise Services Repository-企业服务仓库(简写ESR)
Integration Directory-集成目录(简写ID)
2.通信概览图
个人整理所得,可能有误,欢迎指正
一开始先用POSTMAN或者SOAPUI调用看接口是否能正常调通,REST接口的话还是用POSTMAN比较方便。
3.注意事项

- XML/JSON转换规则最好不要填命名空间因为实际是什么命名空间不太知道
- 接口服务地址格式:http://server:port(或者域名)/RESTAdapter/自己配置的后缀名
SAP通过PO发布的RESTful接口,地址除了后缀前面的都是固定的
- 报错:No matching rule to map interface found


因为Communication Channel-通信通道(简写CC)的Custom XML/JSON Conversion Rule配置错了,可能命名空间填错了不填就行 - 因为是JSON转XML,对应抬头的信息要配置上元素名称和元素命名空间




参考文献
abap通过po平台实现rest json的接收
SAP PO发布REST接口配置
PO发布RESTful接口
PI发布rest,json接口
你认为这篇文章怎么样?
0
0
0
0
0
0





